Analog Devices Inc. ADFS5758 16-Bit Current/Voltage Output DAC

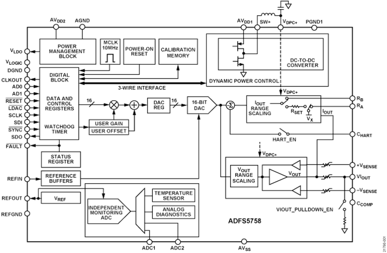
Analog Devices Inc. ADFS5758 16-Bit Current/Voltage Output DAC is functional safety-approved for unipolar current output. The DAC is fully compliant with a systematic capability of SC3. This can be used in safety-related applications up to SIL 2, according to IEC 61508. This allows a single ADFS5758 to achieve SIL 2 for a non-redundant configuration. The safe state for the ADFS5758 is an open circuit/high impedance. The ADFS5758 operates with a power supply range from -33V minimum on AVSS to +33V maximum on AVDD1 with a maximum operating voltage between the two rails of 60V. On-chip dynamic power control (DPC) minimizes package power dissipation. This is achieved by regulating the supply voltage (VDPC+) to the VIOUT output driver circuitry from 4.95V to 27V using a buck DC-DC converter, optimized for minimum on-chip power dissipation. The CHART pin enables a HART® signal to be coupled to the current output.

Features

  • Functional safety approved to SIL 2/SC3 for unipolar current output by TÜV Rheinland, File Number 968/FSP 2055.00/20
  • Current/voltage output available on a single terminal
  • Current output ranges: 0mA to 20mA, 4mA to 20mA, 0mA to 24mA, ±20mA, ±24mA, -1mA to +22mA
  • Voltage output ranges (with 20% over range): 0V to 5V, 0V to 10V, ±5V, and ±10V
  • User-programmable offset and gain
  • Advanced on-chip diagnostics
  • 12-bit ADC functioning as an independent monitoring function that can validate the output and accuracy
  • On-chip reference
  • DPC for thermal management
  • User-programmable offset and gain
  • Robust architecture, including output fault protection
  • EMC test standards: IEC 61000-4-6 conducted immunity (10V, Class A)
    • IEC 61000-4-3 radiated immunity (20V/m, Class A)
    • IEC 61000-4-2 ESD (±6kV contact, Class B)
    • IEC 61000-4-4 electrical fast transient (EFT) (±4kV, Class B)
    • IEC 61000-4-5 surge (±4kV, Class B)
    • CISRP 11 Radiated Emissions (Class B)
  • 32-lead, 5mm × 5mm LFCSP package
  • -40°C to +105°C temperature range

Applications

  • Process control
  • Actuator control
  • Channel isolated analog outputs
  • Programmable logic controller (PLC) and distributed control system (DCS) applications
  • HART network connectivity

Block Diagram

Block Diagram - Analog Devices Inc. ADFS5758 16-Bit Current/Voltage Output DAC
Publicado: 2020-12-04 | Actualizado: 2024-12-09